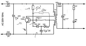
Зарядное устройство на Nokia 5800 , Nokia X2 (схема в аттаче ): как доработать , чтобы не бахал транзистор и напряжение было 5В , переведя на 13003 (добавив , например, оптрон в ООС, транзистор токовой защиты в эмиттер транзистора блокинг-генератора ), какие соотношения элементов себя зарекомендовали, не вызывают отказ транзистора (емкость конденсатора
, влияющего на частоту преобразования стояла маленькая 470 пФ ,с большей бахает, с ней не "заводится", потом бахает из-за Icbo(T, Ucb) ) . Возможно не хватает резисторов в цепи базы, 1,5 МОм сильно маленькое, но с ним уже плохо заводится, а для 470 пФ f h21e транзистора низкая . Максимальный ток коллектора 13001-го явно слабоват, с 13003 резистор и конденсатор не подходят . КТ940 не ставить , потому-что он плохой по Uкбо, Ic max ( на http://www.cyberforum.ru/mobile-phones/ ... 91783.html я уже рассматривал некоторы варианты ).
С некоторыми зарядками на Xiaomi с USB разъемом бывает такая же проблема .



